功率继电器
词条创建时间:2022-12-28浏览次数:1266
功率继电器(power relay ),是一种在输入量(或激励量)满足某些规定的条件时,能在一个或多个电器输出电路中产生跃变的一种器件。可用于中性点直接接地系统,作为零序电流保护的方向元件。
功率继电器基本参数
尺寸(mm)长X宽X高:19.0x15.5x16.0
特性:TV-5 rated and to 15A Low profile package UL class F
触点形式:1C/IA
触点材料:AG Alloy
额定通断电流:15A 125VAC/24VDC/10A 250VAC/24VDC
最大通断电压:110VAC240VDC
最小通断电流:15A
最大通断功率:1.800VC360W
最小通断电流及电压:5VDC 100mA
触点接触电电阻(首次):≤50
线圈电压:3-48VCD
线圈功耗:360/450
介质耐压触点间线圈和触点:750V
线圈和触点:1,500V
绝缘电阻:1000
寿命(次)Life:100,000
电寿命:10,000,000
机械寿命
工作环境卫生温度范围:-30-+85℃
吸合时间:10ms
释放时间:5ms
试水结构:Washable
脚位形式:P.C.B
重量:12
功率继电器操作方法
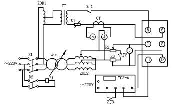
由图所示,进行以下操作。

1. 动作区检验
合上开关K1、K2,在继电器端子⑤⑥间通入电流,在端子⑦、⑧间加电压,调移相器Φe改变输入继电器的电流与电压之间的相位角φ,使其动作,两动作边界之间的区域即动作区。在20%额定电流和20V电压下,继电器动作区为165°±15°。
2. 最大灵敏角的检查
合开关K1、K2,在继电器⑤、⑥端子间通入额定电流,在端子⑦、⑧间加20%额定电压,调移相器Φe改变电流与电压之间的相位角φ,用两点法测得继电器的最大灵敏角φm=(φ1+φ2)/2 。
3. 灵敏度测试
合开关K1、K2,在继电器端子⑦、⑧加电压,⑤、⑥间通电流,调移相器使电流、电压间的相位角φ=φm,调电流 (或电压) 测继电器最小动作伏安不应大于1VA,最小动作电流不应大于0.5A,最小动作电压不应大于2V。
4. 动作时间测试
先合开关K1,后合K2,调回路电流等于额定电流,调回路电压等于4倍最小动作电压时,然后调移相器使φ=φm,继电器动作,拉开K2,复归毫秒表,然后合K2,测出动作时间,它应不大于30ms。
5. 潜动检查
电流潜动试验应将电压回路经20Ω电阻短路,在电流回路突然加入或去除10倍额定电流时,继电器触点不应有瞬时接通现象。电压潜动试验应将电流线圈开路,在电压回路突然加入或去除
100V电压时,继电器触点不应有瞬时接通现象。
功率继电器负载分类
微功率继电器:当触点开路电压为直流28V时,触点额定负载电流(阻性)为0.1A;0.2A的继电器;
弱功率继电器:当触点开路电压为直流28V时,触点额定负载电流(阻性)为0.5A;1A的继电器;
中功率继电器:当触点开路电压为直流28V时,触点额定负载电流(阻性)为2A;5A的继电器;
大功率继电器:当触点开路电压为直流28V时,触点额定负载电流(阻性)为10A;15A;20A;25A;40A……的继电器。
购物指南
消费保障
关于我们
